长安车友会

 找回密码
 欢迎注册

QQ登录

只需一步,快速开始

查看: 5568|回复: 27

忍无可忍 发个给星星丢脸的车友

  [复制链接]
发表于 2014-5-3 22:39:43 | 显示全部楼层 |阅读模式
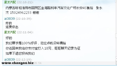
小弟在长安4S店工作,由于前年新添位公主,手头经济实在紧张,在淘宝开家网店,节前一位车友,在本人淘宝店里买了一对长安之星副驾驶轨道,今天晚上旺旺联系我告诉我轨道是旧的,我以为这个车友没仔细看就给解释了解释,后来这位车友还是不满意我说干脆退货吧,来回运费我出,他不用承担一分钱,可是结果出乎我意料~看下图吧小弟文采实在有限唉~~~另外大家有什么长安车的问题可以咨询我~QQ44007140电话15024962233
1.jpg 2.jpg 3.jpg 4.jpg 5.jpg 6.jpg 7.jpg 8.jpg 9.jpg 唉真是无语了
大家正在看
发表于 2014-5-3 22:46:01 | 显示全部楼层
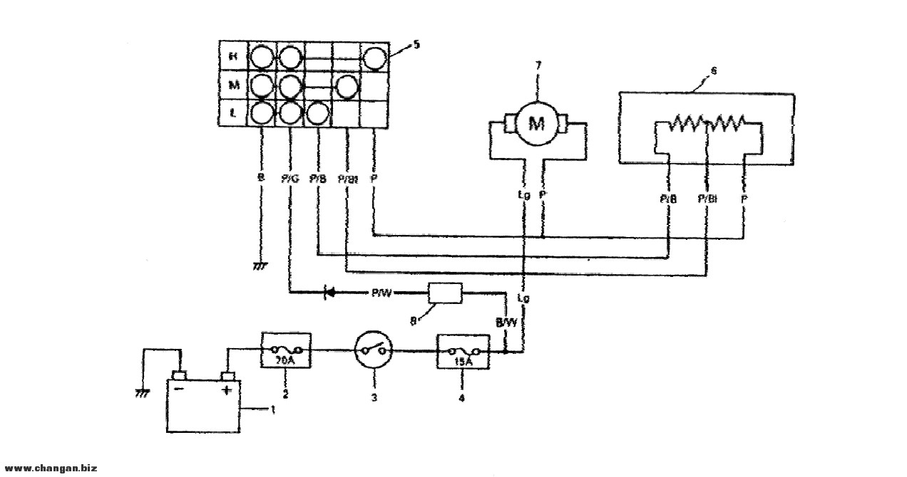
能不能提供一下暧风机的调速电路
回复 支持 反对

使用道具 举报

发表于 2014-5-3 22:59:19 | 显示全部楼层
淘宝网哪个店

点评

写着呢“星友汽配”。  详情 回复 发表于 2014-5-4 08:21
回复 支持 反对

使用道具 举报

发表于 2014-5-3 23:33:21 | 显示全部楼层
是挺恼火的。。林子大了。。
回复 支持 反对

使用道具 举报

发表于 2014-5-3 23:51:56 | 显示全部楼层
既然你是全新的你就打死不承认是旧的就行了!!他要退你还得叫他拿出是旧的证据出来.拍照也行!如果真不满意就退货.货物问题你自己担运费.不是货物问题就由买家耽运费!他如果还是不退货执意要给差评.那就让他给好了!你只需要把这个聊天纪录给传上追加评论就行了!给后来的买家一个解释就行了.这种不属于你质量问题的差评你根本不必要这么紧张!有些差评你是根本防不住的.必须物流慢了他也给你个差之类的!这些都管你卖家屁事!他要给差就给好了.但是一定要有证据来解释清楚!莫娇惯了这些挑三捡四的杂种!虽然我也是个买家.但是老子都看不惯这些杂碎.
回复 支持 反对

使用道具 举报

发表于 2014-5-4 07:55:52 | 显示全部楼层
楼上的说得很好
回复 支持 反对

使用道具 举报

发表于 2014-5-4 08:21:46 | 显示全部楼层
chwfAS2362 发表于 2014-5-3 22:59
淘宝网哪个店

写着呢“星友汽配”。
回复 支持 反对

使用道具 举报

 楼主| 发表于 2014-5-4 09:29:00 | 显示全部楼层
tvro 发表于 2014-5-3 22:46
能不能提供一下暧风机的调速电路


1.jpg 2.jpg
回复 支持 反对

使用道具 举报

发表于 2014-5-4 09:29:25 来自手机 | 显示全部楼层
林子大啥鸟都有
回复 支持 反对

使用道具 举报

发表于 2014-5-4 09:31:43 来自手机 | 显示全部楼层
我的6363想改装电动玻璃,有没有这种配件,给个网址
回复 支持 反对

使用道具 举报

您需要登录后才可以回帖 登录 | 欢迎注册

本版积分规则

小黑屋|手机版|Archiver|长安车友会 ( 渝ICP备06005564号-1 ) |渝公网安备50010702501124号

GMT+8, 2025-11-3 22:53

Powered by Discuz! X3.4

Copyright © 2001-2023, Tencent Cloud.

快速回复 返回顶部 返回列表